
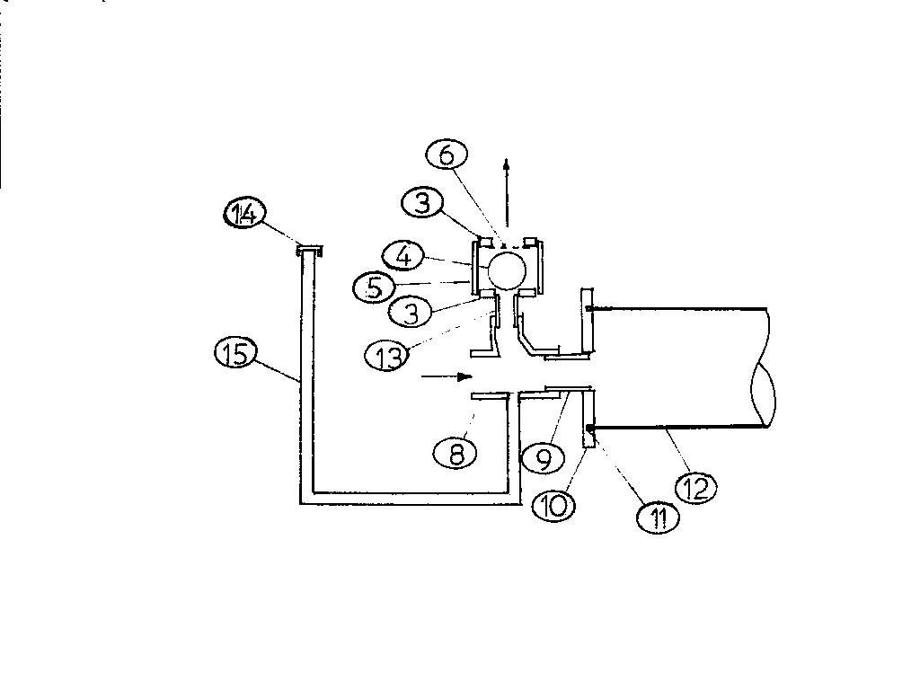
2 MAN LOW LIFT TROLLEY PUMP – DELIVERY VALVE ASSEMBLY, 1 OFF
- 2 PIECES REDUCING BUSH, 2.5 INCH X 1.5 INCH
- SOLD RUBBER BALL, 50 MM DIAMETER
- SOCKET 2.5 INCH
- SCREEN, 66 MM DIAMETER X 1 MM –THICK MILD STEEL MESH X 4 MM DIAMETER HOLES
- No entry
- REDUCING EYE TEE PIECE 2 INCH X 1.5 INCH
- NIPPLE 2 INCH
- FLANGE 2 INCH
- RUBBER SEALING RING 3 INCH (CAN BE CUT FROM VEHICLE INNER TUBE)
- PVC PIPE 3 INCH X 800 MM LONG
- NIPPLE 1.5 INCH
- CAP 0.5 INCH
- PRIMING SYSTEM PIPING 0.5 INCH NOMINAL BORE (OPTIONAL)